PeachParts Mercedes-Benz Forum

PeachParts Mercedes-Benz Forum (http://www.peachparts.com/shopforum/)
-   Diesel Discussion (http://www.peachparts.com/shopforum/diesel-discussion/)
-   -   Vacuum Devices, '85 300D-T (http://www.peachparts.com/shopforum/diesel-discussion/166098-vacuum-devices-85-300d-t.html)

Shorebilly 09-30-2006 05:57 PM

Vacuum Devices, '85 300D-T
 
5 Attachment(s)
Gentlefolks,

Here are some photos from under the hood on my '85 300D-T, I find little reference to some of these devices. First I will post all of the photos, and later will edit/embelish the individual photos, and post them here individually...complete with some questions and comments.....later maybe we can use them in an Illistrated Vacuum guide, something that this forum lacks!!

SB

Attachment 36679

Attachment 36680

Attachment 36681

Attachment 36682

Attachment 36683

Brian Carlton 09-30-2006 06:27 PM

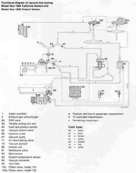
Seek and ye shall find:

http://home.comcast.net/~phantoms/va...california.jpg

Shorebilly 09-30-2006 06:41 PM

Vacuum Converter
 
3 Attachment(s)
In attached highlighted photos....and schematic

First Photo .......

Vacuum Converter (Item 84 on schematic), upper device, I haven't a clue as to what this device does, actuated electrically by Control Unit (Item 80 on Schematic)....it does have a complex network of hoses...one of which connects to EGR Valve (Item 60 on schematic)

Switchover Valve (Item 81 on schematic), lower device, I assume that an electrical signal is sent from Control Unit (Item 80 on schematic) something that I have not identified (yet), and once activated applies Vacuum to Air Recirculating Valve (Item 71 on schematic)

Schematic.....sorry, I rotated it so as to post it as large as possible, courtesy this forum, diagrams

Second Photo......

EGR Valve (Item 60), upper device, Operated by vacuum supplied from Vacuum Converter (Item 84)

Air Recirculating Valve (Item 70), lower device, I assume that this is the Turbo Boost Dump, Operated by vacuum supplied from Switchover Valve (Item 81)

Attachment 36684

Attachment 36685

Attachment 36686

I hope that this helps someone else, and if I am wrong please correct me....also would someone please identify or locate the "Control Unit" (item 80)

Thanx,
SB

Shorebilly 09-30-2006 06:46 PM

Thanx, already found that one.....
 
....will get to that one later.....hope to take some photos under the car next time it's on a lift......late next week, more than likely......then we cam view the transmission vacuum "doo dad;s"

SB

Shorebilly 09-30-2006 06:58 PM

Devices at rear of engine compartment
 
1 Attachment(s)
This little electrically operated valve supplies vacuum to something that I have not traced yet......it's really there though....

Attachment 36691

Samuel M. Ross 10-01-2006 03:21 AM

Be certain you have the correct vacuum diagram.
 
Shorebilly,
I am not certain about your car's model... is/does it:
Q1 - a 123.133 chassis,
Q2 - have a 617.952 engine
Q3 - it a 1985 300D Turbodiesel

IF yes, then an alternative vacuum diagram resource WebSite that has over 30 diagrams can be found at: www.PeterSchmid.Com.

When I punch up the above YR/MOD/Chassis on this WebSite I come up with two diagrams:
(1) Federal Cars at: http://www.peterschmid.com/vacuum/1977_1985/617_95/1984_1985.jpg
and
(2) CA Cars at: http://www.peterschmid.com/vacuum/1977_1985/617_95/1985_cal.jpg

I hope this diagram info helps some. I am NOT that familiar with models as LATE as yours... at least not yet... but will likely be learning about a CA W126 300SD that my inlaws own. I hope you do not own a CA car for the Engine/Tranny vacuum systems tend to be more complicated.

Be sure to let us know IF/WHEN you have pinned down which diagram is [for certain] for your car. I have once other resource I want to check and will let you know if it appears to hold any promise.

Best regards,
Sam Ross

Samuel M. Ross 10-01-2006 03:40 AM

Here is another possible help with IDing your vacuum components...
 
http://www.performanceproducts4benz.com/Drawings.aspx?bmid=154

Go to the above http: link and figure out how to Zoom in/out by clicking on the area that has the 6 diagrams. Then zoom in on the bottom center diagram and the numbers seen there correspond to the descriptions of the components this parts company actually stock [colored in orange ]... thus the listing is NOT complete as to all such vacuum components.

Again... hope this helps. Let me know if I have correctly matched up your model number with your car.
Regards,
Sam

Shorebilly 10-01-2006 04:32 AM

Quote:

Originally Posted by Samuel M. Ross (Post 1291749)
Shorebilly,
I am not certain about your car's model... is/does it:
Q1 - a 123.133 chassis,
Q2 - have a 617.952 engine
Q3 - it a 1985 300D Turbodiesel

Best regards,
Sam Ross

G'mornin' Folks,

Yes, those are the proper chassis and engine numbers for my car.

Those links are a wonderful asset to my growing collection of diagrams and links......my car is a "federal" '85 300D-T......

In your second note, you sent me to "Performance4Benz"....I have only looked in there long enough to see that their website will also be useful, and to sign both myself and my brother for their catalog.

Thanx, that's the kind of info that I am looking for......I will need to look around further to see if there is a wiring diagram for the "Control Unit"

SB

Shorebilly 10-01-2006 04:49 AM

More Vacuum input....
 
Folks,

I enclose the following exerpt from a responce to an e-mail that I sent to ...
Mr. Kurt Bergsma of www.**************.com

He wrote.....

"The 1985 model year for the 123 chassis diesels was unique. They were moving to meet the new emissions standards and for this year only that had a new and revised vacuum system. It is very hard to get information on the 85 schematics. I am not sure what if anything is included on their new CD (not too impressed with their CDs....)"

.....there was more to the letter, mostly relating to a couple of tools, and an unrelated electrical problem.....

Now we are getting some good info together on the '85 300D....I hope that this helps some others out there in "Digital Benz Land"

Thanks All
SB

Note: Mr. Bergsma was responding to a comment in my original letter, where I indicated that I had ordered the CD Maintenance Library from MBUSA.....and I have to agree that their CD is not of the newest technology, and unsearchable, as far as I can tell, so far......from my past professional career, I know and respect the German way of record keeping...and most of the info that I presently seek is probably in there somewhere......on my ship, we had books, and file folders of drawings from the Naval Architecht/Marine Design Engineers, to the Builder/Shipyard, to the individual suppliers of sub-systems and components....very thorough, but a tad different from an American point of view!!

Shorebilly 10-01-2006 05:02 AM

Pertinent drawings/schematics
 
2 Attachment(s)
Mr. Ross wrote....

When I punch up the above YR/MOD/Chassis on this WebSite I come up with two diagrams:
(1) Federal Cars at: http://www.peterschmid.com/vacuum/19.../1984_1985.jpg
and
(2) CA Cars at: http://www.peterschmid.com/vacuum/19...5/1985_cal.jpg

Here are both drawings, resized for this forum, I haven't a clue as to how to post a big picture, but clicking on the thumbnails will give you a larger photo.

They arem by far the clearest copies that I have seen to date....

Attachment 36697

Attachment 36698

Thanx again,
SB

Shorebilly 10-01-2006 05:23 AM

Now for some questions.....
 
Referring to the drawing that Brian Carlton posted above....

What does Item #84, Vacuum Converter, actually do??..... looks to me as if it's an electrically operated shuttle valve, acting on a diagphragm...just a guess from it's construction....the vent connections, top and bottom should serve to keep it balanced....???

What does Item #123, Vacuum Transducer, actually do??.....looks like another balanced diagphragm, with an adjusting screw.....from it's connections, it appears that a vacuum signal is applied to the bottom, from Item #125, Switchover Valve, which is actuated by an electrical signal originating at Item #20, Temperatore coolant Switch 50C....when activated sends a vaccuum Signal to the Automatic Transmission.....Also acted upon by Item #126, Switchover Valve Boost Pressure Aneroid.......I am guessing that this device serves to operate transmission shipt points in relation to Turbo Boost......Note: Input from #125 also connects to ALDA

That ought to keep us buisy for a little while.....

SB

Shorebilly 10-01-2006 05:30 AM

And a photo.....
 
1 Attachment(s)
Here is a photo of my Benz......with #125, Vacuum Transducer, and ALDA highlighted.......please note the connection via Boost pressure signal.....

Attachment 36699

SB

Brian Carlton 10-01-2006 09:27 AM

Quote:

Originally Posted by Shorebilly (Post 1291783)

What does Item #123, Vacuum Transducer, actually do??.....looks like another balanced diagphragm, with an adjusting screw.....from it's connections, it appears that a vacuum signal is applied to the bottom, from Item #125, Switchover Valve, which is actuated by an electrical signal originating at Item #20, Temperatore coolant Switch 50C....when activated sends a vaccuum Signal to the Automatic Transmission.....Also acted upon by Item #126, Switchover Valve Boost Pressure Aneroid.......I am guessing that this device serves to operate transmission shipt points in relation to Turbo Boost......Note: Input from #125 also connects to ALDA

Note that I posted the CA diagram. I don't know whether you have a CA vehicle, however, you definitely have the vacuum transducer (blue flying saucer on driver's fenderwell) and this diagram is the only diagram that shows that unit. It's not in the federal diagram. So, either the federal diagram is partially incorrect (possible) or you have a CA vehicle (less likely). The diagram that I posted may, or may not be accurate in all other respects.

Can't help you with the vacuum converter. It's unique to the '85. But, the vacuum transducer is found on many vehicles after '85 including my SDL's. It takes three inputs........one from the vacuum control valve..........one straight vacuum signal.........and one pressurized boost signal from the manifold. The fourth line is the transmission output line. The unit generally holds the vacuum to the trans fairly steady at between 10" and 13" for most driving conditions down to about 1/2 pedal. Then, it gradually reduces vacuum to the trans to about 5" when the pedal is further depressed. When the boost comes on, the unit gradually drops the vacuum down to about 1" at maximum power.

The 50 deg. switch causes the solenoid to close and it raises the vacuum slightly when the engine is cold to smooth the shifts.

Shorebilly 10-01-2006 12:10 PM

Referring to previous post.....
 
OK, got that.......do you know exactly, or theoretically what the adjusting screw does??

I suppose that it adjust the amount of vacuum supplied to the transmission, does the adjusting screw increase the vacuum when turned clockwise???

SB

Shorebilly 10-01-2006 12:14 PM

[QUOTE=Shorebilly;1291774]Folks,

I enclose the following exerpt from a responce to an e-mail that I sent to ...
Mr. Kent Bergsma of www.**************.com

He wrote.....

"The 1985 model year for the 123 chassis diesels was unique. They were moving to meet the new emissions standards and for this year only that had a new and revised vacuum system. It is very hard to get information on the 85 schematics. "

This explains why my "Federal" car has some, but not all of the features that a "Califunya" car does.....


All times are GMT -4. The time now is 09:42 PM.

Powered by vBulletin® Version 3.8.7
Copyright ©2000 - 2025, vBulletin Solutions, Inc.
Search Engine Optimization by vBSEO 3.6.0
Copyright 2024 Pelican Parts, LLC - Posts may be archived for display on the Peach Parts or Pelican Parts Website