Parts Catalog Accessories Catalog How To Articles Tech Forums
Call Pelican Parts at 888-280-7799
Shopping Cart Cart | Project List | Order Status | Help



Go Back   PeachParts Mercedes-Benz Forum > Mercedes-Benz Tech Information and Support > Car Audio and Multimedia

 
 
LinkBack Thread Tools Display Modes
Prev Previous Post   Next Post Next
  #1  
Old 02-17-2019, 08:10 PM
Registered User
 
Join Date: Nov 2018
Location: Dallas, TX
Posts: 395
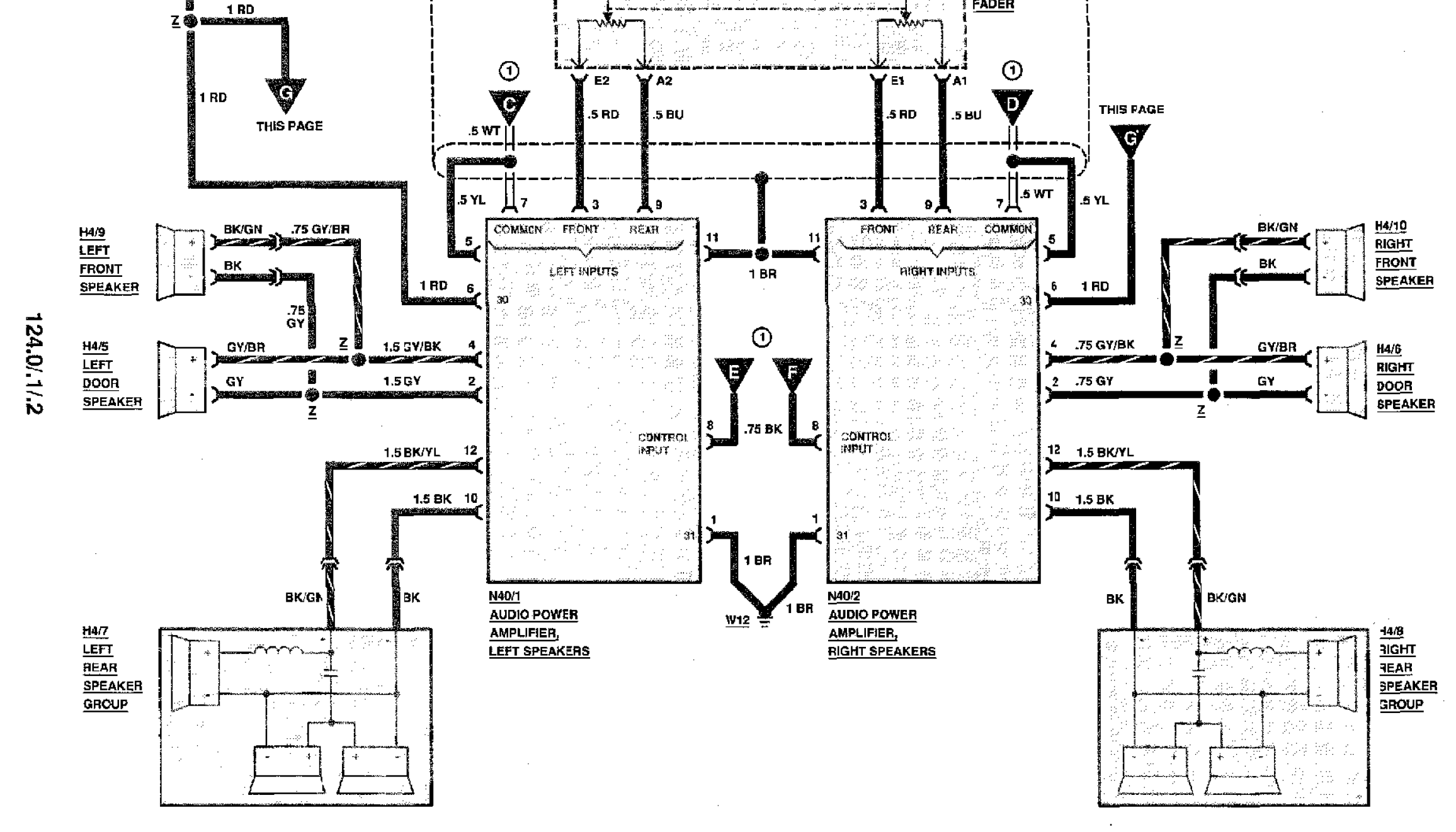
1992 W124 Sound System issue

Hi,

My 1992 W124 originally came with Active Bass. I have aftermarket headunit wired directly to new front speakers. After replacing rears with 50W RMS, I ran [+] from HU to fader wire and [-] through cut 8 DIN wire. But rear speakers were quite quiet.
I wired the Active Bass using rear speakers as input. Checked door speakers with battery, seems to be fine.
But Active Bass never worked. It gets power 12V, fuse is good, gets 6V on the control wire (antenna/amp on from HU, measured from wire to chassis).

Today I found two sound system amps in the junkyard and rewired them. They don't work and now my rear speakers are quiet, since I wired them through the amps.

So most likely there is something in common in the failure of both systems.

Any helpful tips?

Also, I don't know what is the yellow wire on the diagram, so I connected it to input speaker negative (white) on both amps.

I took the sound system from 1990 car and realized that wire colors and numbers are appropriate for 1992 system, not 1990-91 in ETM.

Thank you

Update: I connected control wire to 12V and no change. Removed the amp, jumped speaker inputs and outputs on the connector and there was sound, so wiring is okay.
Attached Thumbnails
Click image for larger version

Name:	Screen Shot 2019-02-17 at 7.06.18 PM.png
Views:	966
Size:	563.1 KB
ID:	151322  

Last edited by filp; 02-17-2019 at 09:50 PM.
Reply With Quote
 

Bookmarks


Posting Rules
You may not post new threads
You may not post replies
You may not post attachments
You may not edit your posts

BB code is On
Smilies are On
[IMG] code is On
HTML code is Off
Trackbacks are On
Pingbacks are On
Refbacks are On




All times are GMT -4. The time now is 08:29 AM.


Powered by vBulletin® Version 3.8.7
Copyright ©2000 - 2025, vBulletin Solutions, Inc.
Search Engine Optimization by vBSEO 3.6.0
Copyright 2024 Pelican Parts, LLC - Posts may be archived for display on the Peach Parts or Pelican Parts Website -    DMCA Registered Agent Contact Page