Parts Catalog Accessories Catalog How To Articles Tech Forums
Call Pelican Parts at 888-280-7799
Shopping Cart Cart | Project List | Order Status | Help



Go Back   PeachParts Mercedes-Benz Forum > Mercedes-Benz Tech Information and Support > Diesel Discussion

Reply
 
LinkBack Thread Tools Display Modes
  #1  
Old 02-05-2010, 07:18 AM
Registered User
 
Join Date: Aug 2004
Location: sea cliff n.y.
Posts: 120
92' 2.5 turbo poor running until warm

Hello members,
I have not posted in awhile, I am having problems with the 2.5, just installed new nozzels and it ran terrible until warm. I decided to put new glow plugs and a controller in also. I am still having the same problem.The engine starts fine, but after the after glow goes off it starts to miss and belch white smoke. I had the new nozzels re-tested and they said they were ok.
The one thing that I think is going on is the valve in the intake is not opening quik enough or some thing else is happening.
I can not find any info on the operation of some of the emmsions equip on this engine. Can anybody enlighten me on what happens on cold start days and what valves should be open or closed. Just a note, after warm up, this engine is smooth as silk and has plenty of power.
any help would be greatly appreciated as this car has not been on the roan for weeks.

Thanks
Peter
1984 300d 291k

Reply With Quote
  #2  
Old 02-09-2010, 07:22 AM
Registered User
 
Join Date: Aug 2004
Location: sea cliff n.y.
Posts: 120
OK,
I decided to bump up the timing, I did it blindly, just a couple of mm advanced and the problem disappeared I still need to to know the function of the vacuum valve in the intake. I have the vacuum hose disconnected. if it is on the car bucks until warm.

Thanks
Peter
1984 300d 291k
2005 cdi great car
Reply With Quote
  #3  
Old 02-09-2010, 10:08 AM
Registered Diesel Burner
 
Join Date: Aug 2001
Location: Northern Virginia
Posts: 2,911
Just to be absolutely sure, was it the injection pump timing that you changed? I ask because it is also possible to change the valve timing through the use of offset keys on the camshaft gear - but that would not usually be thought of as "bumping" the timing....

Ken300D
__________________
--------------------------
1982 300D at 351K miles
1984 300SD at 217K miles
1987 300D at 370K miles
Reply With Quote
  #4  
Old 02-09-2010, 05:23 PM
compress ignite's Avatar
Drone aspiring to Serfdom
 
Join Date: Feb 2004
Location: 32(degrees) North by 81(degrees) West
Posts: 5,554
Vacuum actuated "Flapper" in Intake.

'Restricts Clean air intake in favor of Nasty,Dirty EGR Exhaust Stream.
['Might be why it's UnHappy COLD when the AfterGlow cuts out.]
'With a cold engine at idle the EDS (Electronic Diesel System) has the Vacuum
Flapper in the Intake close OFF most of the Clean Air from the Filter/Turbo
Stream AND the engine gets to CHOKE on exhaust gasses.
BUT,if you have the Vacuum line to the "Flapper" valve unplugged ,the valve
is forced into the fully open position by the return spring.

What Brand of Glow Plugs (AND Controller AKA Pre-Glow relay) ?????????
Link to Pre-Glow system info:
http://www.ps2cho.net/downloads/MB%20CD/W124/w124CD1/Program/Engine/602_603/15-0705.pdf
Pre-Glow system Test sequence:
http://www.ps2cho.net/downloads/MB%20CD/W124/w124CD1/Program/Engine/602_603/15-4000.pdf
(You want the part "B" since you've got the Relay WITH afterglow)

This is a link to GSXR's post on how to "Repair" almost all of the 602.962's
emissions/computer Folderol:
Wastegate actuator swap for OM602.962?.

Footnote: If it's got New Injector Nozzels
[AND They are ALL shimmed Properly]
AND it has NEW Glow Plugs [AND,AND,AND a NEW Pre-Glow relay]

AND it's Bucking,Belching and Blowing White Smoke @ COLD idle ????

(Blown Head Gasket??)

Nah !

The Injector Nozzels have something wrong with them...
1.The dreaded Bosch India Re-Mans??
2.Not "set" properly "Pop-Tested" and "Shimmed" to FSM specs.

The Glow Plugs are NOT Bosch or Beru... ???
The Pre-Glow Relay is Incorrect.
(The 602.962's have a very specific ELECTRONIC Pre-Glow Relay [No Fuse]
that can have up to a minute of After Glow.)

I'm a Gonna Prognosticate She's not getting her full AfterGlow...
[If the engine coolant temp sensor for the GP relay is out of order]

Or ,There's 2.5-10 's allusion to a burnt exhaust valve. ('Hope Not!)

Biggest Question: 'Was she mis-behaving before you "Gifted" Her with all the
New equipment? (If not all you've gotta do is get the Injector Nozzels right)

We hear Wunnerful things about Monark Nozzels.
(As compared to Bosch, Beru, Etc.)
__________________
'84 300SD sold
124.128

Last edited by compress ignite; 02-09-2010 at 07:38 PM.
Reply With Quote
  #5  
Old 02-09-2010, 06:19 PM
Nothing Clever
 
Join Date: Jun 2009
Location: Minneapolis, MN
Posts: 289
my 2.5t does the same thing

mine is a mis-alligned exhaust valve on the #4 cyl, it doesn't bother me enough to fix it because its the smoothest and cleanest 5-cyl I have ever seen when its warm.
__________________
1992 850i 6 speed
1991 M3 S54B32 swap
2007 328iT/6 RWD sport wagon
1987 325E 330iZHP engine swap
2004 Vespa 200GT
1976 W115 240D getting a much bigger engine. 5.5L
1997 R129 SL600 5AT
Reply With Quote
  #6  
Old 02-10-2010, 09:16 AM
Registered User
 
Join Date: Aug 2004
Location: sea cliff n.y.
Posts: 120
Hello Forum,
actually, there was a slight miss before the new monark nozzels, but I mean very slight. I think the timing was over time starting to retatard, I don't drive the car, but when ever I did I just chaulked it up to the original nozzels having 182k on them so I asked the girl friend it would be a good time to replace them, and thats when all the fun started. I moved the pump timing and no problems at all, I need to get hold of a A-B light to set the timing correctly.
I also installed a new controller since I did think the after glow was not staying on long enough and the old one had a burn smell.
Also new glow plugs, the old one where in there atleast 6 years plus so since everything was off I did that to.
Is it ok to leave the vacuum flap unplugged and open all the time,I still do not understand when its supposed to acitvate and what determines when.

Thanks
Peter
1984 300d 291k
Reply With Quote
  #7  
Old 02-10-2010, 09:24 AM
Registered User
 
Join Date: Jun 2008
Location: Pa
Posts: 116
Quote:
Originally Posted by 2.5-10 View Post

mine is a mis-alligned exhaust valve on the #4 cyl
??
Does mis-alligned = bent ?
__________________

85 300CD Gramps 390K
89 190D Baby 322K
93 300D Grumpy 176K
99 SLK230
Reply With Quote
  #8  
Old 02-10-2010, 01:52 PM
compress ignite's Avatar
Drone aspiring to Serfdom
 
Join Date: Feb 2004
Location: 32(degrees) North by 81(degrees) West
Posts: 5,554
Peter,

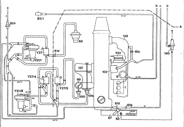
The Vacuum Control Flap (# 99 in the Pictogram) is activated by the EDS (Computer) when the Engine is Cold@ Idle.
[To force dumping the Exhaust gasses (from the EGR) back into the Intake.]
[EPA....Emissions Control,Blah,Blah,Blah]
EDIT: the EDS will "See" you've disconnected the "Flapper" and CUT the Turbo's Boost. [Thanks,2.5]

With GSXR's "Modification" y'all can take everything to the left of the Valve Cover (in the Pictogram) and "Deep Six" it.
(Excepting ,of course #136, the TurboCharger)

If you've got New Monark Nozzels...Get them set right.
AND your suspicion about the "Fiddling" with your "Timing" settings on the IP
are correct.

How many miles on the '92 ?
I'm asking because anything over about 100K ,you should check the Timing Chain "Stretch"
(They don't really stretch,it's wear)
Which can effect your Timing.


Let us Know.
Attached Thumbnails
92' 2.5 turbo poor running until warm-screenhunter_01-feb.-10-13.45.gif  
__________________
'84 300SD sold
124.128

Last edited by compress ignite; 02-10-2010 at 06:32 PM.
Reply With Quote
  #9  
Old 02-10-2010, 01:58 PM
compress ignite's Avatar
Drone aspiring to Serfdom
 
Join Date: Feb 2004
Location: 32(degrees) North by 81(degrees) West
Posts: 5,554
"Mis-Aligned"

PaJon,

If one of these engines has a "Bent" valve,best inquire about the Possibility
of a Home Equity Line of Credit.
EDIT:
(Urrghkkk, That's right the "Banksters" who've seen the benefit of Umpty Zump
Billions of Taxpayer dollars aren't Loaning Money to anybody for anything.)
__________________
'84 300SD sold
124.128
Reply With Quote
  #10  
Old 02-10-2010, 02:11 PM
2.5Turbo's Avatar
602 648 113 A630
 
Join Date: Feb 2006
Location: Tacoma, WA
Posts: 900
The EDS should notice that the flapper is unplugged and cut the boost. It'll know by the increased airflow through the airflow meter on the filter box. You can temporarily do it for testing purposes though; it won't hurt anything and the boost should come back when the engine is restarted.
__________________
Dale

http://i52.photobucket.com/albums/g1...MG_2277sig.jpg

1990 300D 2.5 Turbo -155k
2000 E430 - 103k
2014 Jeep Grand Cherokee Ecodiesel 4x4 - 11k
2014 VW Passat TDI SE - 7k Bro's Diesel
2006 E320 CDI - 128k Pop's Benz


Pre-glow - A moment of silence in honor of Rudolph Diesel
Reply With Quote
  #11  
Old 02-10-2010, 06:30 PM
compress ignite's Avatar
Drone aspiring to Serfdom
 
Join Date: Feb 2004
Location: 32(degrees) North by 81(degrees) West
Posts: 5,554
Dope Slap (To my own head)

Thanks ,
2.5

I forgot the OP' s still got the "Enslavement to the EDS" syndrome.
__________________
'84 300SD sold
124.128
Reply With Quote
  #12  
Old 02-06-2012, 10:21 PM
jltcasper3's Avatar
Registered User
 
Join Date: May 2009
Location: Shabbona, IL
Posts: 84
rough idle when cold

-bump to the top on this old thread.

-My engine is also running rough when cold. it runs good when hot though minus the diesielee pinging at idle.
-I am thinking it is an issue with the monark nozzels.

-Some background history. i have just replaced the head gasket, head was gone thru and everything looked great, the head was machined though. Timeing chain has previousley been replaced and has 0 current stretch. Replace glow plugs with new buru's. Replace injection nozzls with monarks and balance them also. All egr has been removed previousley. Wastegate has also been changed to pressure operated one.

-What way do u move the pump to advance it??

__________________
2005 e320 cdi (132,000)
2005 Jeep CRD diesel--2.8L (138,000 miles) wrecked, insurance took
1993 Mercedes benz 300D 2.5 Turbo Frybrid powered. (336,000 miles) wrecked and sold as parts car
1990 Mercedes benz 300D 2.5 Turbo (170,000 miles) wrecked and sold as parts car

Check out my Frybrid Vegtable Oil Conversion at http://1990300dfrybridconversion.shutterfly.com/
Reply With Quote
Reply

Bookmarks


Posting Rules
You may not post new threads
You may not post replies
You may not post attachments
You may not edit your posts

BB code is On
Smilies are On
[IMG] code is On
HTML code is On
Trackbacks are On
Pingbacks are On
Refbacks are On




All times are GMT -4. The time now is 02:42 PM.


Powered by vBulletin® Version 3.8.7
Copyright ©2000 - 2025, vBulletin Solutions, Inc.
Search Engine Optimization by vBSEO 3.6.0
Copyright 2024 Pelican Parts, LLC - Posts may be archived for display on the Peach Parts or Pelican Parts Website -    DMCA Registered Agent Contact Page