Parts Catalog Accessories Catalog How To Articles Tech Forums
Call Pelican Parts at 888-280-7799
Shopping Cart Cart | Project List | Order Status | Help



Go Back   PeachParts Mercedes-Benz Forum > Mercedes-Benz Tech Information and Support > Mercedes-Benz SL Discussion Forum

Reply
 
LinkBack Thread Tools Display Modes
  #1  
Old 09-07-2010, 07:14 PM
TAP TAP is offline
Pool Boy
 
Join Date: Mar 2009
Location: Gulf Breeze, Fl
Posts: 28
560 sl electric cooling fan

I checked for threads but couldn't find one. The electric cooling fan on my 560 never comes on. I hooked the fan directly to a 12 volt supply and it worked fine. I'm guessing there is a sensor at fault. Anyone have an idea which one and where it's located. Thanks

Reply With Quote
  #2  
Old 09-08-2010, 10:17 AM
meltedpanda's Avatar
Certified Benzaholic
 
Join Date: Mar 2003
Location: Central Ky
Posts: 6,280
should be a sender off the block? they are usually rated at 100C
__________________
Ron
2015 Porsche Cayman - Elizabeth
2011 Porsche Cayman - Bond,James Bond
Sadly MERCEDESLESS - ALways LOOKING !
99 E320 THE Queen Mary - SOLD
62 220b - Dolly - Finally my Finny! Sadly SOLD
72 450SL, Pearl-SOLD
16 F350 6.7 Diesel -THOR
19 BMW X5 - Heaven on Wheels
14 38HP John Deere 3038E Tractor -Mean Green
84 300SD, Benjamin -SOLD
71 220 - W115-Libby ( my first love) -SOLD
73 280 - W114 "Organspende" Rest in Peace
81 380 SL - Rest in Peace
Reply With Quote
  #3  
Old 09-08-2010, 07:12 PM
rowdie's Avatar
Registered User
 
Join Date: Nov 2008
Location: NE Oklahoma
Posts: 1,451
There is another one on the AC receiver/drier.
Measures refrig temp.
Reply With Quote
  #4  
Old 09-09-2010, 08:20 AM
Registered User
 
Join Date: May 2006
Location: Bradenton, FL
Posts: 286
Rowdie's post jarred my memory about this switch and circuit...

On my '87 560, following the wire from the receiver/drier over and up the passenger side of the radiator, you'll find a ceramic resistor that due to it's location fails quite often. You'll know if it's bad simply by squeezing it between your thumb and fingers; if bad it will crumble. Or check with voltmeter on either side of resistor to be sure. Replacement is very inexpensive, and easy.

Bob
__________________
Bob Jones
Bradenton, FL
'87 560SL-Sold
'99 SL500 For Now
Reply With Quote
  #5  
Old 09-10-2010, 04:00 PM
TAP TAP is offline
Pool Boy
 
Join Date: Mar 2009
Location: Gulf Breeze, Fl
Posts: 28
I actually looked at that resistor. Any idea what it should ohm out at?
Reply With Quote
  #6  
Old 09-11-2010, 10:41 AM
Registered User
 
Join Date: May 2006
Location: Bradenton, FL
Posts: 286
Quote:
Originally Posted by TAP View Post
I actually looked at that resistor. Any idea what it should ohm out at?
I'm sorry, but I don't. Perhaps someone that has a 560 can measure theirs for you. That resistor on my car was so far gone it just crumbled. Once again, it's very inexpensive to replace.

Bob
__________________
Bob Jones
Bradenton, FL
'87 560SL-Sold
'99 SL500 For Now
Reply With Quote
  #7  
Old 11-16-2010, 12:32 PM
Registered User
 
Join Date: Nov 2010
Location: Southern maryland
Posts: 29
aux fan

I checked the ceramic resistor,it did crumble. I replaced it,still no fan working.checked fuses,all ok. the temprature switch on the engine has three post one connector goes on two of the post, another goes on the remaining post.I unhooked the two post lead and jumped the wires. nothing happened.thanks miker
Reply With Quote
  #8  
Old 11-16-2010, 02:30 PM
Walrus's Avatar
Registered User
 
Join Date: Sep 2004
Location: NE Alabama
Posts: 551
Quote:
Originally Posted by rybikowsk View Post
I checked the ceramic resistor,it did crumble. I replaced it,still no fan working.checked fuses,all ok. the temprature switch on the engine has three post one connector goes on two of the post, another goes on the remaining post.I unhooked the two post lead and jumped the wires. nothing happened.thanks miker
Do you have a manual? If not... http://www.startekinfo.com/StarTek/outside/11883/?requestedDocId=11883

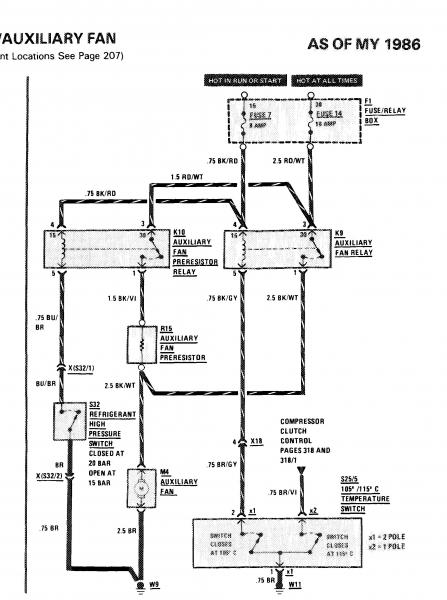
In it, you will find the following diagram (and a host of other info). The Aux fan is controlled by two inputs: Coolant Temp, A/C pressure. The resistor is only for the A/C circuit. The coolant temp provides full voltage, when the temp sensed is above 105C... The other side of the temp sensor is to cut off the A/C if the temp gets to 115C.
Attached Thumbnails
560 sl electric cooling fan-auxfan.jpg  
__________________
RM Smith
1988 560SL

"Where is it again that we are going, and why are we in this handbasket"?
Reply With Quote
  #9  
Old 11-21-2010, 03:19 PM
Registered User
 
Join Date: Nov 2010
Location: Southern maryland
Posts: 29
Talking aux fan

I took some time, but I have figured why my aux fan would not work.there is a switch on the drier that is partly red in color disconnect the two wires start the car. the fan sould be running.you will have to replace the switch.Im not sure if it would loose the freon if you unscrewed the old one.you may need to take the car to someone that can save the freon. give them the new switch and have them replace it.then put back the freon,and check to see if it needs more.good luck miker
Reply With Quote
  #10  
Old 11-21-2010, 03:21 PM
Registered User
 
Join Date: Nov 2010
Location: Southern maryland
Posts: 29
forgot jump the two wires this should make the fan run
Reply With Quote
  #11  
Old 11-21-2010, 05:23 PM
Walrus's Avatar
Registered User
 
Join Date: Sep 2004
Location: NE Alabama
Posts: 551
Quote:
Originally Posted by rybikowsk View Post
forgot jump the two wires this should make the fan run
Yep... Shorting the wires will force the fan to come on, just like a high pressure on the drier (consult the wiring diagram), but this does not prove the fan will function properly. Shorting the wires together does prove the relay for the A/C drier pressure is functional if the fan comes on, and it also proves the resistor is not open.

I suspect an aux fan relay is faulty in the OP's post. Otherwise, wiring is suspect. Since he jumped the contacts on the temp switch and the fan did not run, I suspect the relay. The fan will work independent of the A/C circuit (once again, consult the wiring diagram), and vice-versa. The two circuits are essentially separate. The A/C pressure switch routes the voltage thru the resistor, but the temp switch does not.

And according to recent discussion on another board, if you do change the switch on the drier, you will vent freon...

Question: When do you expect the auxilary fan to be on?
__________________
RM Smith
1988 560SL

"Where is it again that we are going, and why are we in this handbasket"?

Last edited by Walrus; 11-22-2010 at 01:50 AM.
Reply With Quote
  #12  
Old 07-30-2025, 07:00 AM
Registered User
 
Join Date: Jul 2025
Posts: 1
need help located aux fan relays

My aux fan also is not operating. Can someone please guide me further?
To test if the fan itself works, I just need to jump the 2 wires on the red switch on the drier? With the engine running?
I see the aux fan wiring diagram in this thread showing both a aux fan relay and an aux fan preresistor relay.
Where are these relays, in the front of the engine compartment or in the fuse/relay box inside the passenger compartment sidewall?
The wiring diagram for the fuse box/relay box only shows an aux fan relay for RH drive cars.
I tried tracing the wires back from the resistor and see only these odd looking devices (see attached picture) but an not sure what they are. Are they relays? If so, do I open them up? How to I change them?
I would appreciate if someone could point me to the aux fan relays.
Thank you
Attached Thumbnails
560 sl electric cooling fan-img_5525.jpg  


Last edited by DDubNC; 07-30-2025 at 01:19 PM.
Reply With Quote
Reply

Bookmarks


Posting Rules
You may not post new threads
You may not post replies
You may not post attachments
You may not edit your posts

BB code is On
Smilies are On
[IMG] code is On
HTML code is On
Trackbacks are On
Pingbacks are On
Refbacks are On




All times are GMT -4. The time now is 02:55 PM.


Powered by vBulletin® Version 3.8.7
Copyright ©2000 - 2025, vBulletin Solutions, Inc.
Search Engine Optimization by vBSEO 3.6.0
Copyright 2024 Pelican Parts, LLC - Posts may be archived for display on the Peach Parts or Pelican Parts Website -    DMCA Registered Agent Contact Page